Разработка и производство сервоприводов,
бесколлекторных и вентильных двигателей, движитель (трастер) для телеуправляемого необитаемого подводного аппарата (ТНПА, ROV)

Адрес: Москва, ул.Большая Переяславская, д.9+7(985)928-61-99
Литье пластика на заказ
ДОКУМЕНТАЦИЯ

Графический материал по ключевым словам

Введение

Выходная функциональная группа изделий Государственной системы промышленных приборов и средств автоматизации

Глава 1. ОБЩИЕ СВЕДЕНИЯ ОБ ИСПОЛНИТЕЛЬНЫХ УСТРОЙСТВАХ.

Классификация исполнительных механизмов

Классификация электромашинных ИМ

Обобщенная структурная схема автоматизированного электромашинного ИМ

Классификация электрических микромашин исполнительных механизмов

Конструкция магнитной системы электрических машин

Сосредоточенная и распределенная обмотки

Глава 2. ИСПОЛНИТЕЛЬНЫЕ МЕХАНИЗМЫ НА БАЗЕ ЭЛЕКТРОПРИВОДА ПОСТОЯННОГО ТОКА.

Основные типы двигателей постоянного тока

Схема включения двигателя независимого возбуждения

Семейство механических характеристик при номинальном напряжении на якоре и потоке возбуждения и различных добавочных сопротивлениях в цепи якоря

Принцип работы бесконтактного двигателя постоянного тока

Схема электромагнитной системы линейного бесконтактного двигателя

Якорный непрерывный способ управления

Механические и регулировочные характеристики непрерывного якорного управления

График переходной функции ω = f(t)

Классификация основных типов управляемых выпрямителей

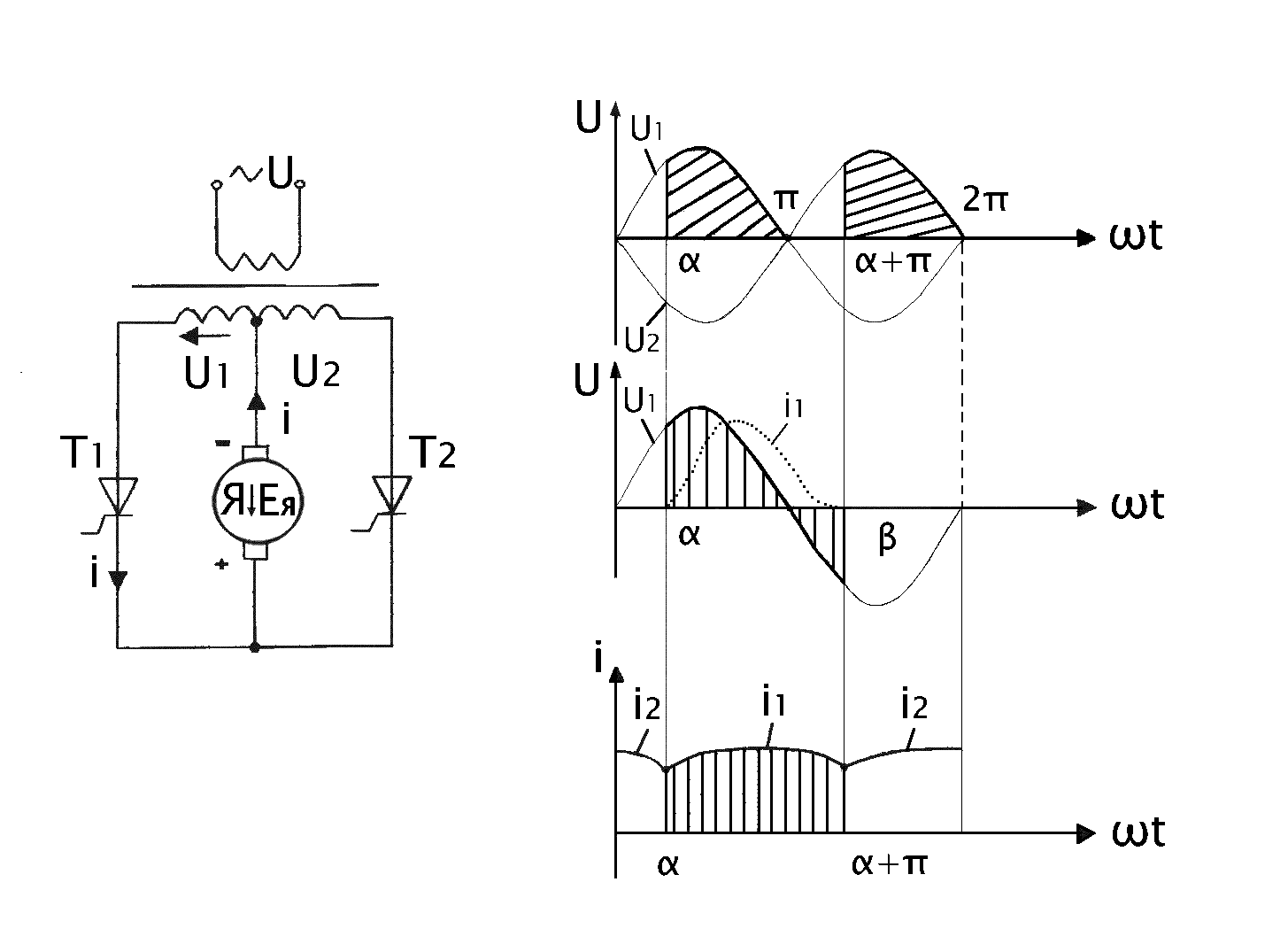
Принцип работы простейшего двухфазного управляемого выпрямителя

Зависимость выпрямленного напряжения управляемого выпрямителя от угла запаздывания (характеристикой управления)

Схема простейшей вертикальной СИФУ

График опорного напряжения

Импульсный способ управления

Принципиальные схемы импульсного регулирования

Механические и регулировочные характеристики

Классификация основных типов широтно-импульсных преобразователей

Схема с параллельной и последовательной коммутацией

Функциональная схема электропривода ЭТРП -2

Функциональная схема привода ЭШИР-1

Глава 3. ИСПОЛНИТЕЛЬНЫЕ МЕХАНИЗМЫ НА БАЗЕ АСИНХРОННОГО ЭЛЕКТРОПРИВОДА

Классификация основных типов асинхронных двигателей

Асинхронная машина с короткозамкнутым ротором

График механической характеристики

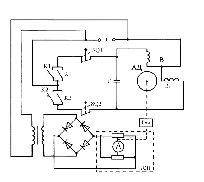
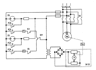
Принципиальная схема поворотного исполнительного устройства типа КДУ (колонка дистанционного управления) с унифицированным ИМ

Электрическая схема двухпозиционного ИМ постоянной скорости

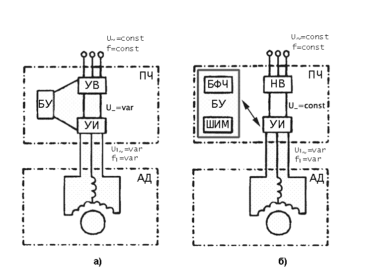
Преобразователь частоты с управляемым выпрямителем

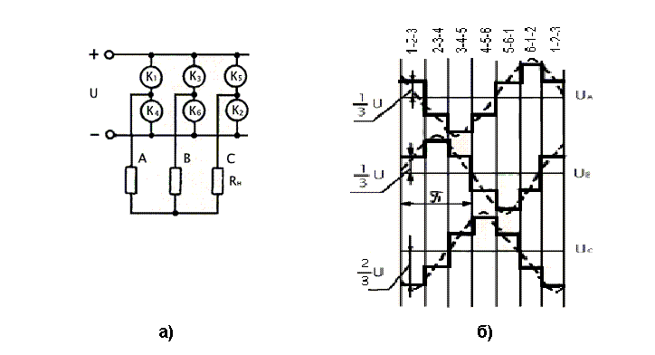
Принцип действия управляемого инвертора и временные диаграммы

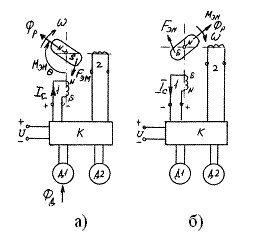
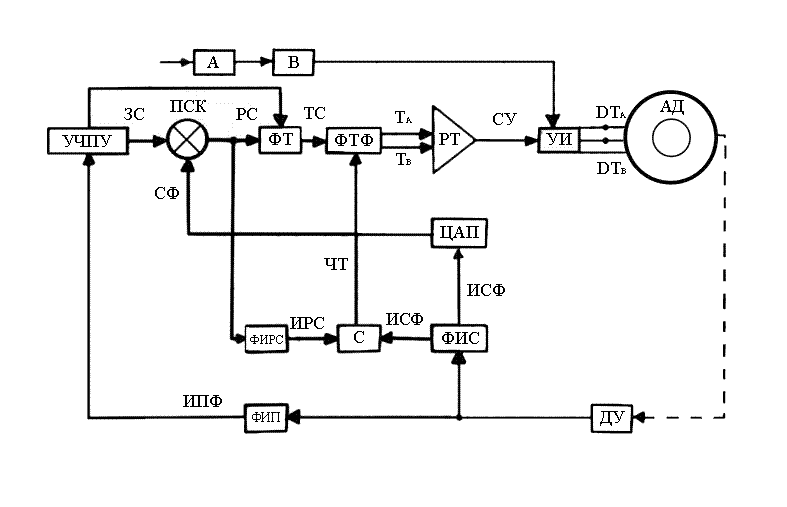
Функциональная схема комплектного глубокорегулируемого привода «Размер 2М-5-21»

Форма поля

Амплитудно - фазовый способ управления с конденсатором в цепи возбуждения (конденсаторный)

Анализ механических характеристик

Система «Усилитель мощности – двигатель»

Глава 4. ИСПОЛНИТЕЛЬНЫЕ МЕХАНИЗМЫ НА БАЗЕ ЭЛЕКТРОПРИВОДА С ШАГОВЫМИ ДВИГАТЕЛЯМИ

Классификация основных типов шаговых двигателей

Принцип действия двухполюсного шагового двигателя

Предельная механическая характеристика

Схема магнитной системы двухфазного однокоординатного ЛШД индукторного типа

Функциональная схема разомкнутого дискретного привода с четырехфазным ШД

Временная диаграмма одноканальных командных импульсов

Схема преобразователя при программном разгоне шагового двигателя

Закон нарастания импульсов при программном разгоне шагового двигателя

Глава 5. ЭЛЕКТРОМАШИННЫЕ ИЗМЕРИТЕЛЬНО-ПРЕОБРАЗОВАТЕЛЬНЫЕ УСТРОЙСТВА ДЛЯ ИСПОЛНИТЕЛЬНЫХ МЕХАНИЗМОВ С ОБРАТНОЙ СВЯЗЬЮ

Классификация основных типов электромашинных измерительно-преобразовательных устройств, применяемых для реализации обратных связей по углу и скорости

Конструкция однофазных сельсинов

Получения синусной функции угла поворота ротора

Погрешность отображения функциональной зависимости, вызванная поперечной реакцией

Эквивалентная схема асинхронного тахогенератора

Выходные характеристики для режимов х.х. и активной нагрузки и Изменение выходного напряжения и крутизны под влиянием значения и характера нагрузочного сопротивления

Схема выходной характеристики тахогенератора постоянного тока

Глава 6. ЭЛЕКТРОМАШИННЫЕ ИЗМЕРИТЕЛЬНО-ПРЕОБРАЗОВАТЕЛЬНЫЕ УСТРОЙСТВА ДЛЯ ИСПОЛНИТЕЛЬНЫХ МЕХАНИЗМОВ С ОБРАТНОЙ СВЯЗЬЮ

Классификация основных типов пьезоэлектрических двигателей

Конструктивная схемы двигателя с пьезоэлементом, совершающим продольные и изгибные колебания

Конструктивная схема двигателя второго типа с активным статором, совершающим радиальные колебания

Конструктивная схема линейного двигателя с вибратором, совершающим продольные и изгибные колебания и схема линейного пьезоэлектрического двигателя микроперемещений с управляемой деформацией преобразователя

Глава 7. ЭЛЕКТРОМАГНИТНЫЕ ИСПОЛНИТЕЛЬНЫЕ МЕХАНИЗМЫ

Классификация основных типов электромагнитных исполнительных механизмов

Магнитная система броневого типа

Электромагнитные захватные устройства

Схема соединения двигателя с рабочим механизмом с помощью муфты

Конструктивная схема электромагнитной порошковой муфты

Глава 8. ИНТЕЛЛЕКТУАЛЬНЫЕ ИСПОЛНИТЕЛЬНЫЕ МЕХАНИЗМЫ

Анализ структуры и состава электромашинных исполнительных механизмов, структуры передаваемых в них энергетических и информационных потоков

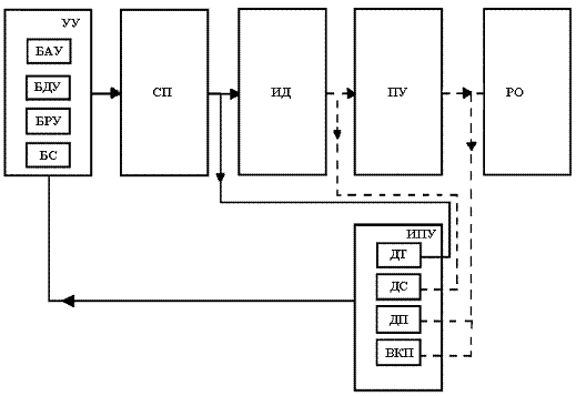
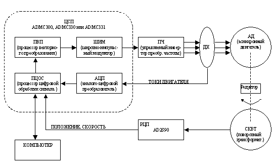
Упрощенная блок-схема мехатронного интеллектуального ИМ с асинхронным двигателем

Актюатор


Оглавление
+7(985)928-61-99 Москва, ул.Большая Переяславская, д.9